Библиотека >> Статьи >> «Водогрiйна котельня Банкнотно-монетного двора Нацiонального банку України»
 

Надруковано у журналі
"Монтаж+Технологія" №3-4/99.

Проект № 2 «Водогрiйна котельня Банкнотно-монетного двора Нацiонального банку України»

Проект «Демо ЛТД» «Київпромбуд»
Постачання і монтаж ТОВ «Демо ЛТД», КБУ «Котломонтаж - 23»,
Налагоджувальнi роботи ТОВ «Демо ЛТД»

Необхiднiсть реконструкцiї котельнi Банкотно-монетного двора виникла внаслiдок її вiдносно низьких теплових навантажень.

При встановленiй тепловiй потужностi котельнi 100 Гкал/год навантаження практично не перевищує 16 Гкал/год за умов гранично низької температури атмосферного повiтря.

Котел потужністю 10 МВт, змонтований у приміщенні котельні

Котельню споруджено для роботи на природному газi (основне паливо) та мазутi (резервне).

Для покриття теплових навантажень у котельнi змонтованi два водогрiйних котли Turbomat RN-HW потужнiстю 10 000 кВт кожний (виробництва нiмецької фiрми Viessmann) з утилiзаторами теплоти вихiдних газiв типу ЕКО. Котли розрахованi на роботу з температурою води в мережi до 150 °С i тиском до 16 бар. Номiнальнi витрати води через котел становлять 225 т/год з перепадом температур «вхiд-вихiд» 40 °С.

Котли вкомплектованi двопаливними пальниками типу WKGMS 70/2A фiрми Weishaupt. Пальники дозволяють працювати на природному газi з QPH = 8000 ккал/м3 i мазутi з QPH = 9300 ккал/кг та в’язкiстю до 160 Cst при 80 °С. Котли працюють з надлишковим тиском у трактi вихiдних газiв. Газопаливний тракт кожного пальника має свiй стабiлiзатор тиску. При вхiдному тиску газу вiд 0.2 до 0.4 кгс/см2 стабiлiзатор забезпечує перед пальником стiйкий тиск у межах 100-200 мбар (1000-2000 мм в. ст.).

Для роботи на мазутi кожний пальник має свою мазутну станцiю з насосом, що пiдвищує тиск мазуту до 30 бар, електропiдiгрiвачем, який пiдвищує температуру мазуту перед пальником до 150 °С, i систему фiльтрiв.

Поверхневi утилiзатори теплоти вихiдних газiв типу ЕКО фiрми Rosink змонтованi за котлами в межах котельнi й включенi в схему пiдiгрiвання води мережi.

Поверхня нагрiвання утилiзатора — 250 м2, теплова потужнiсть — 471 кВт. Дуттьовi вентилятори змонтованi за межами котельнi. Повiтроводи до пальникiв прокладенi пiд котлами в грунтi вздовж осi котла.

Мазутнi станцiї котлiв змонтованi вздовж тимчасового торця в колонних нiшах. Подача мазуту здiйснюється вiд дiючого мазутного господарства. Температура мазуту 90 °С, тиск 5.0 кгс/см2 на входi пальникових насосiв.

Кожний котел працює на окремий металiчний димар дiаметром 900 мм i висотою 45 м.
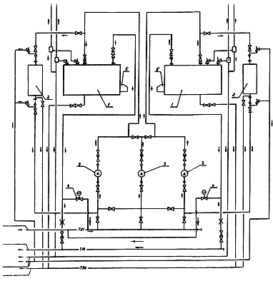
Теплова схема наведена на малюнку.

1. Водогрiйний котел Turbomat-RN-HW теплопродуктивнiстю 10000 кВт
Рроб = 13 бар,
tmax = 1358 °С,
кiлькiсть — 2,
маса — 30000 кг
2. Утилiзатор тепла вихiдних газiв ECO,
N = 471 кВт,
кiлькiсть — 2,
маса — 2440 кг
3. Насос сiтьовий СМ 100-250/245,
Q = 250 м3/год,
Н = 70 м. в. ст.,
ел. двигун N = 75 кВт,
кiлькiсть — 3
4.Клапан регулюючий з електроприводом
5. Пальник газо-мазутний
WKGMS — 70/2А фiрми Weishaupt з виносним вентилятором N26, потужнiсть ел. двигуна вентилятора N = 45 кВт

Технологічна схема котельні

Для забезпечення перепаду температур «вхiд-вихiд» котла не бiльше 40 °С передбаченi клапани рециркуляцiї.

Група сiтьових насосiв котлiв Turbomat складається з трьох вiдцентрових консольних насосiв фiрми Grundfos типу NK-100-250/245.

Продуктивнiсть насоса — 245 м3/год, напiр — до 80 м в. ст., потужнiсть двигуна — 75 кВт, напруга живлення — 0.4 кВт при частотi 50 Гц.

Управлiння насосами здiйснюється станцiєю VLT 3500 HVAC фiрми Danfoss шляхом змiни частоти електричного струму, що пiдводиться до електродвигунiв насосiв.

Котли обладнанi двосекцiйними щитами управлiння Viessmann. Автоматика котлiв пiдтримує температуру води в мережi пiсля котла i температурний перепад на котлi «вхiд-вихiд», що дорiвнює 40 °С. Гранична температура прямого потоку води в мережi пiсля котла встановлена на 120 °С через зношенiсть магiстральних теплових мереж проммайданчика. Температура зворотного потоку — 70 °С.

Регулювання вiдпуску теплової енергiї вiд котельнi здiйснюється у два етапи: кiлькiсний та якiсний.

Кiлькiсний вiдпуск теплової енергiї регулюється таким чином:

  • при постiйнiй температурi води в мережi за котлом та змiнi температури зворотного потоку води змiнюється частота струму електропривода сiтьових насосiв i напiр, який ними розвивається, що спричинює змiни витрат води з мережi, тобто вiдпуску теплової енергiї. Граничний тиск у прямому потоцi трубопроводу мережi становить 8 кгс/см2. Надалi змiна напору (збiльшення) сiтьових насосiв блокується, витрати стабiлiзуються й регулювання вiдпуску теплової енергiї здiйснюється якiсно, тобто автоматикою котла шляхом змiни температури води в мережi на виходi з котла. Для покриття дуже низьких теплових навантажень автоматика котлiв дозволяє працювати їм в iмпульсному режимi;
  • пiсля пуску котлiв автоматика пiдвищує температуру води в мережi на виходi до завданої й продовжує контролювати температуру зворотного потоку води в мережi, що надходить у котел. При досягненнi граничного рiвня температури зворотного потоку води в мережi пальник котла гасне, сiтьовi насоси залишаються в робочому станi й теплопостачання вiдбувається за рахунок використання запасу гарячої води з мережi (34 т) i в подавальнiй магiстралi тепломережi.

Пiсля зниження температури зворотного потоку до нижнього рiвня автоматика вмикає котел, i цикл повторюється. Такий режим дозволяє працювати пальнику котла при ввiмкненнi з постiйним максимально можливим ККД.

Вiктор Канигiн