Библиотека >> Статьи >> «Автономна котельня для офiсного центру по вул. Пушкiнськiй, 42/4 у м. Києвi»
 

Надруковано у журналі
"Монтаж+Технологія" №2/99.

Проект № 1
«Автономна котельня для офiсного центру
по вул. Пушкiнськiй, 42/4 у м. Києвi»

Проект Інженерно-проектне бюро Кшистов Дудек, Жешув (Польща)
Прив’язка проекту АТ «Київпроект»
Mонтаж i постачання обладнання «Демо ЛТД»/Київ
Налагоджувальнi роботи ЗАТ «Укренергопром»

Проект розроблювався у перiод з липня по жовтень 1995 року. Постачання та монтаж обладнання здiйснювалися з серпня 1995 по сiчень 1996 року.

Проект автономної котельні було розроблено для офісного центру СП "Київ-Донбас"

З урахуванням обмежених умов нового будiвництва через щiльну забудову центральної частини мiста Києва було прийнято рiшення про розташування котельнi у двоповерховiй прибудовi до реконструйованої споруди. З цiєю метою було виконане перепланування й пiдсилення конструкцiй перекриттiв другого поверху, а також закладенi вiкна з фасаду споруди з метою дотримання норм розмiщення димарiв. Пiсля здiйснення технiчних заходiв примiщення прибудови вiдповiдає усiм нормам i правилам, чинним в Українi.

Обмеженi умови монтажу регламентували також i вибiр використаного обладнання. У проектi застосованi котли Paromat-Triplex-RN/Z виробництва нiмецької фiрми Viessmann, якi подавалися через монтажнi отвори розiбраними й згодом монтувалися на мiсцi встановлення.

Передбачене резервування палива, для чого використаний двопаливний пальник GL3/1-E виконання ZD нiмецької фiрми Weishaupt.

Пояснювальна записка

Автономна котельня для офiсного центру по вул. Пушкiнськiй, 42/4 призначена для забезпечення систем опалення, вентиляцiї та гарячого водопостачання користувачiв будiвлi СП «Київ-Донбас». Розташована вона на двох поверхах у примiщеннi, прибудованому до основної споруди.

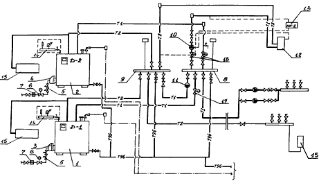
Водогрiйнi котли Paromat-Triplex-RN/Z потужнiстю 460 i 575 кВт/год з параметрами теплоносiя 115-70°С працюють за каскадною схемою й розмiщенi один над одним на незалежних конструкцiях перекриття.

Специфiкацiя обладнання
1. Котел Paromat-Triplex (Viessmann), N = 460 кВт.
2. Котел Paromat-Triplex (Viessmann), N = 575 кВт.
3. Пальник газомазутний GL3/1-E (Weishaupt).
4. Пальник газовий G5/1D (Weishaupt).
5. Здвоєний магнiтний клапан.
6. Стабiлiзатор тиску газу.
7. Газовий фiльтр.
8. Подавальний водяний колектор.
9. Зворотний водяний колектор.
10. Насос калориферних установок.
11. Розпалювальний насос.

12. Калорифер.
13. Регулятор температури.
14. Група приладiв безпеки.
15. Горизонтальний компенсацiйний бак.
16. Засувка з електроприводом.
Умовнi позначення:
—Т1— подавальний трубопровiд;
—Т2— зворотний трубопровiд;
—Т96— дренажний трубопровiд;
—.— спусковий трубопровiд;
- — — - iмпульсна лiнiя.

Котельня являє собою єдине примiщення через те, що перекриття другого поверху зроблене зi сталевої решiтки (просiчки) по сталевих балках.

Над котельнею у зонi димарiв покриття виконанi iз сталевої конструкцiї, що легко скидається.

Проектом передбачено:

  • автоматичне регулювання процесу горiння: подача палива здiйснюється у залежностi вiд теплового навантаження котла з регулюванням спiввiдношення «паливо-повiтря» при надлишковому тиску вихiдних газiв у жаровiй трубi котла;
  • автоматичне регулювання температури води подавального трубопроводу в залежностi вiд температури зовнiшнього повiтря при максимальному використаннi теплоти вихiдних газiв.

Автоматичне регулювання безпечної експлуатацiї водогрiйних котлiв фiрми Viessmann здiйснюється мiкропроцесорами Dekamatik D-1 i D-2. Котельня працює в повнiстю автоматичному режимi, тому там не потрiбна постiйна присутнiсть експлуатацiйного персоналу.

Котли обладнанi двоступiнчастими пальниками фiрми Weishaupt: котел потужнiстю 460 кВт (установлений на першому поверсi) — газомасляним пальником GL3/1-E; котел потужнiстю 575 кВт (установлений на другому поверсi) — газовим пальником G5/1-D. Тиск газу перед газовою арматурою пальника — 30 мбар. Максимальне споживання газу в котельнi становить 123.6 нм3/год, мiнiмальне — 31.0 нм3/год.

Обмежені умови монтажу регламентували вибір використанного обладнання: котли Paromat-Triplex-RN/Z (Vissmann),обладнані пальниками Weishaupt

Для трубопроводiв котельнi використанi сталевi електрозварнi труби з наступним фарбуванням i полiуретановою теплоiзоляцiєю.

Для вiдведення вiд котлiв продуктiв згоряння передбаченi окремi теплоiзольованi димарi з нержавiючої сталi дiаметром 300 мм, висотою 21 м кожен. На димарях улаштованi регулятори тяги (клапани), приймальник конденсату димових газiв i невеличкi люки для очищення.

У котельнi запроектована припливно-витяжна система вентиляцiї з механiчним i природним спонуканням. У покриттi котельнi встановлено дефлектори. Для роботи у зимовий перiод система припливної вентиляцiї має опалювально-тунельний апарат СКУ-3. Теплоносiй — вода 90/70 °С. Для забезпечення повiтрообмiну в котельнi система припливної вентиляцiї обладнана горизонтальними напрямниками й двома акустичними протишумними пристроями. Витяжне вентилювання забезпечується двома настiнними вентиляторами, якi вмикаються разом з припливними вентиляторами зовнiшнього забору повiтря.

Примiщення котельнi вiдповiдає класу В за вогнестiйкiстю i являє собою окрему зону з двома виходами на вiдмiтках 3.81 i 6.79 м.

Вiктор Канигiн